美標旋啟式法蘭止回閥
產品名稱:美標旋啟式法蘭止回閥
產品詳情

主要零件材料Materials of main parts
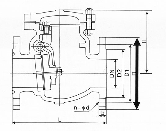
美標150Lb 單位:mm

主要零件材料Materials of main parts
美標150Lb 單位:mm